


The LT3097 can operate stably with only a minimum 1010 µF ceramic output capacitor configured per channel. It has multiple built-in protection functions, including reverse current limiting protection and thermal protection with hysteresis. Additionally, the positive output channel also has reverse battery protection and reverse current protection. The LT3097 is packaged in a heat-enhanced, 22-pin 6 mm × 3 mm, plastic dual-flat no-leads (DFN) package, making it ideal for compact design solutions that require precise and low-noise dual-channel power supply regulation.
Pin layout:
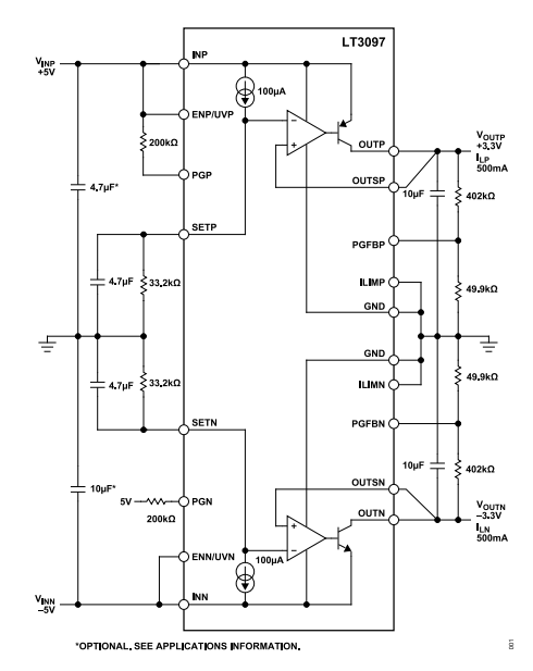
1. Bipolar ultra-low noise power supply
The LT3097 simultaneously offers ultra-low noise (in the μVrms range) and high PSRR (suppressing power supply ripple), so a single chip can provide both positive and negative power supplies. It can reduce the number of components, improve system consistency, and reduce noise interference. It is commonly used in applications such as operational amplifiers, precision analog front-ends, and audio systems.
2. RF radio frequency power supply
RF systems are extremely sensitive to power supply noise. Power supply ripple directly leads to phase noise degradation, signal distortion, and an increase in communication bit error rate. The advantage of the LT3097 is its extremely high PSRR and extremely low output noise, which can effectively improve the signal purity and stability of the RF link.
3. Low-noise instrument
In scenarios such as oscilloscopes, optical measurement equipment, and laboratory instruments, the measurement accuracy of instruments is often limited by power supply noise. The role of the LT3097 is to provide "clean power" and reduce measurement errors.
4. High-speed/high-precision data converter
The noise of the LT3097 is stable and does not change with the output voltage, and it has high PSRR to suppress interference from upstream switching power supplies. This effectively solves the problem that power supply noise can directly affect ENOB and SNR.
5. Medical applications: Imaging and diagnosis
Commonly used equipment such as CT/MRI or ultrasound devices and biological signal detection all require extremely low noise, high stability, and high reliability. The LT3097 can provide precise power supply and has multiple protection mechanisms, ensuring the accuracy of medical data and equipment safety.
6. Precision power supply
In applications such as reference power supplies, calibration systems, and industrial control, there is a need for stable output and low drift, low noise. The LT3097 has the advantage of allowing error amplifiers to operate at unit gain and having performance that does not change with voltage.
7. Post-switch power supply stabilization
When used as a switch power supply, the LT3097 can purify the output voltage by suppressing residual ripple and high-frequency switching noise. This hybrid architecture combines the high efficiency of switching regulators with the low noise performance of linear regulators. Therefore, the LT3097 can achieve both efficiency and low noise.
| Image | ![]() |
![]() |
| Part Number | LT3097ADJC#PBF | LT3097ADJC#TRPBF |
| Manufacturer | Analog Devices Inc. | Analog Devices Inc. |
| Series | - | - |
| Package/Case | 22-WFDFN Exposed Pad | 22-WFDFN Exposed Pad |
| Packaging | Tube | Tape & Reel (TR) |
| Part Status | Active | Active |
| Output Configuration | Positive and Negative | Positive and Negative |
| Output Type | Adjustable | Adjustable |
| Voltage - Input (Max) | ±20V | ±20V |
| Voltage - Output (Min/Fixed) | 0V | 0V |
| Voltage - Output (Max) | 15V, -19V | 15V, -19V |
| Qualification | - | - |
| Voltage Dropout (Max) | 0.65V @ 200mA | 0.41V @ 500mA, 0.45V @ 500mA |
| Current - Output | 500mA, 500mA | 500mA, 500mA |
| Number of Regulators | 2 | 2 |
| Current - Quiescent (Iq) | 101 µA | 101 µA |
| Current - Supply (Max) | 102 µA | 102 µA |
| Grade | - | - |
| PSRR | - | 108dB ~ 28dB (120Hz ~ 10MHz), 117dB ~ 53dB (120Hz ~ 10MHz) |
| Mounting Style | Surface Mount | Surface Mount |
| Operating Temperature | -40°C ~ 125°C (TJ) | -40°C ~ 125°C (TJ) |
| Control Features | Current Limit, Enable, Soft Start | Current Limit, Enable, Soft Start |
| Protection Features | Over Current, Over Temperature, Reverse Current, Reverse Polarity, Short Circuit, Under Voltage Lockout (UVLO) | Over Current, Over Temperature, Reverse Current, Reverse Polarity, Short Circuit, Under Voltage Lockout (UVLO) |
| Supplier Device Package | 22-DFN (6x3) | 22-DFN (6x3) |

Microchip Technology

Microchip Technology

Microchip Technology

Microchip Technology

Microchip Technology

Microchip Technology